隨著電腦技術的飛速發展,電腦系統通常要進行大量的運算處理,任務繁忙時所產生的熱量也逐漸增加,單憑散熱孔和散熱片無法解決散熱問題,在主動散熱設備上,性價比較高的風冷技術一直是電腦系統最常采用的散熱方式,然而散熱風扇雖然經濟實用,卻也存在很多缺陷:隨著轉速的增加,散熱風扇在高速運轉中產生的噪音也逐漸增大:長時間的高速運轉,不但會縮短散熱風扇使用壽命,而且散熱風扇本身也會產生很大熱量。
如果散熱風扇能在系統繁忙時高速運轉,在系統運轉平緩時降低轉速甚至停止,就可以得到最合理的使用,不但提高了散熱風扇的使用壽命,而且能減少不必要的熱量產生。現有的一-種智能散熱風扇(SmartFan)技術正E是為實現散熱風扇的合理使用而研發的,它利用Intel的脈沖寬度調制(Pulse Width Modulation, PWM) 規范,根據輸入輸出控制芯片(Super I/0, SI0)控制PWM的占空比來控制散熱風扇的轉速。由于PWM變化的依據是中央處理器內部的二極管讀取的溫度數據,其精確程度超過熱敏電阻,所以依據PWM的脈沖寬度的工作循環調整散熱風扇轉速,其控制精度也很高。
通過智能散熱風扇技術,用戶可以在基本輸入輸出系統(Basic Input Output System,BI0S)中自主設置CPU和主板的溫度限制,當散熱風扇通過PWM脈沖判斷溫度超過所設限制,就會自動運轉,并可根據所產生的熱量大小調控轉速:相反,當溫度未超過設定的限制,散熱風扇則會適當休息。
但是,現有的散熱風扇中只有4引腳散熱風扇可以通過PWM實現智能散熱風扇功能,而3引腳散熱風扇由于沒有對應的引腳因此無法接收PWM信號,因此3引腳散熱風扇仍需利用改變其工作電壓大小來控制轉速。
目前市場上支持智能散熱風扇的主板紛紜蕪雜,但是都存在一一個共同的缺陷,只能支持3引腳或者4引腳散熱風扇中的一一種。 這樣對客戶而言,對散熱風扇的選擇給他們帶來不便,同樣對于制造商而言,由于主板對散熱風扇類型的局限性,對散熱風扇連接器的選擇也提出了不同要求,增加了元件采購難度。如果能把3引腳和4引腳散熱風扇所需控制線路集成,使主板能夠自動分辨散熱風扇類型并對其轉速進行控制,那么諸如此類問題將不再發生。
發明內容:
鑒于以上內容,有必要提供一種電腦散熱風扇控制電路,可選擇性地控制不同型號散熱風扇的轉速。

另有必要提供- -種3引腳散熱風扇轉速控制電路。
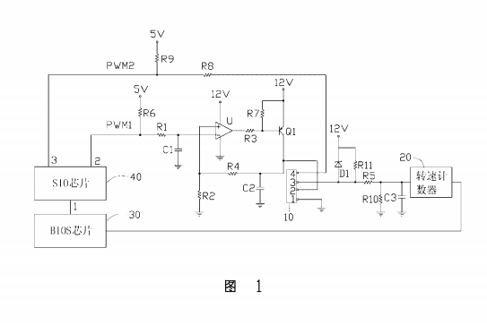
一種電腦散熱風扇控制電路,包括積分電路、一運算放大器、電流控制器及轉速計數器,所述積分電路的輸入端接收由一輸入輸出控制芯片所發出的一第一脈沖寬度調制信號,其輸出端接所述運算放大器的反相輸入端,所述運算放大器的同相輸入端通過第一分壓電阻接地,其輸出端通過一第一限流電阻接所述電流控制器的第一端,所述電流控制器的第二端接一第一電源,其第三端接一散熱風扇連接器的電源引腳并通過一第二分壓電阻與所述運算放大器的反相輸入端相連,所述散熱風扇連接器的偵測引腳接所述轉速計數器,所述散熱風扇連接器的控制引腳通過第二限流電阻接收由所述輸入輸出控制芯片所發出的一第二脈沖寬度調制信號,所述電腦散熱風扇控制電路通過改變所述第二脈沖寬度調制信號的占空比時所述轉速計數器測得散熱風扇轉速變化情形判斷散熱風扇的類型,并根據散熱風扇的類型發送所述第一或第二脈沖寬度調制信號來調整散熱風扇的轉速。
一種電腦散熱風扇控制電路,包括一積分電阻、一積分電容、一運算放大器、一電流控制器、一散熱風扇連接器,所述積分電阻一端接收脈沖寬度調制信號,其另一端接所述運算放大器的反相輸入端且通過所述積分電容接地,所述運算放大器的同相輸入端通過一電阻接地,其輸出端通過電阻連接到所述電流控制器的第一端,所述電流控制器的第端接一電源,其第三端通過一電阻與所述運算放大器的同相輸入端相連,并與所述散熱風扇連接器的第二引腳相連,且流過所述電流控制器第一端的電流與流過其第三端的電流成正比,所述散熱風扇連接器的第一引腳接地。
上述電腦散熱風扇控制電路通過改變脈寬調制信號的I作循環并對所測散熱風扇轉速進行對比可以分辨散熱風扇的類型,并根據分辨結果自動選擇合適的線路對散熱風扇轉速進行控制,十分合理及便捷。